產品目錄
91看片儿免费看
液體流量計
91看片视频免费
油流量計
91看片网站下载
橢圓齒輪流量計
電磁流量計
渦街流量計
蒸汽流量計
孔板流量計
旋進旋渦流量計
熱式氣體質量流量計
轉子流量計
浮子流量計
靶式流量計
氣體流量計
超聲波流量計
磁翻板液位計
浮子液位計
浮球液位計
玻璃管液位計
雷達液位計
超聲波液位計
投入式液位計
壓力變送器
差壓變送器
液位變送器
溫度變送器
熱電偶
熱電阻
雙金屬溫度計
推薦產品
聯係91看片下载免费观看
- 金湖91看片下载免费观看儀表有限公司
- 聯係電話:15195518515
- 在線客服:1464856260
- 電話:0517-86801009
- 傳真號碼:0517-86801007
- 郵箱:1464856260@qq.com
- 網址:http://www.zhongtaijixie.net
- 地址:江蘇省金湖縣理士大道61號
淺析氨水計量表及其他自動化控製設備的維護技術
發布時間:2021-01-04 08:34:38 點擊次數:1896次
摘要 :隨著我國自動化技術的高速發展,企業生產線自動化程度越來越高,對自動化控製設備維護顯得尤為重要,同時對自動化維護技術人員也提出了更高的要求。本文立足於此,就如何更好地維護自動化控製設備進行闡述,並提出相應檢測與維護方法。
隨著生產技術的進步,我國工業現代化正朝著自動化、智能化、信息化方向不斷發展,工業自動化程度的高低不僅提高了生產效率,也提高了生產係統運行的經濟性,企業對自動化控製設備的依賴程度也越來越高,所以掌握自動化控製設備維護技術成為電氣技術人員必備技能。筆者根據多年從事自動化控製設備維護經驗,主要從自動化控製設備故障判斷、故障維修等方麵展開闡述並總結自動化控製設備維護技術。
1 自動化控製設備
近年來,科技技術的發展使得工業領域上廣泛使用自動化技術,很多自動化控製設備由於多種因素會出現各種各樣的問題,因此需要對其進行保養和維護。選礦廠自動化控製設備主要包括UPS不間斷電源、PLC及模塊、氨水計量表、變頻器、傳感器等儀器,每一種設備在自動化生產中發揮重要的作用,同時了解和掌握這些設備結構特點及性能特征,對維護技術的提高起到了關鍵作用。
2 自動化控製設備維護技術
(1)UPS不間斷電源。隨著大容量非線性設備及變頻器在礦山的廣泛應用,諧波電流對電網和供配電設施的汙染日趨嚴重。為確保供電穩定性,在自動化控製係統中配置UPS不間斷電源成為不可缺少的一部分。UPS不間斷電源主要分為在線式和後備式,一般在自動化係統中配置在線式,其輸出純淨線性電源,對保護精密PLC等儀器設備工作的穩定性起了重要作用。在雷雨季節,雖UPS電源內部電路板有一定的防雷措施,但還需在UPS電源前端采用防雷器防止或減弱雷電損壞內部自身電路板。一旦UPS不間斷電源發生故障,可利用UPS旁路功能切換到電網直接供電。檢修故障的思路 :可先用萬用表檢測輸入側電源保險絲是否熔斷,再檢測電源逆變電路主板整流前的保險絲是否有故障。如檢測保險絲完好,可深入檢測電源控製主板上的整流二*管、場效應管、功率三*管等重要電源逆變器件。如使用年限較久可檢測濾波電解電容容量是否下降或失效。所以遇到UPS電源故障不急於送到專業廠家維修,可先從簡單故障排查入手,既節省了維修費用又為正常生產羸得了時間。
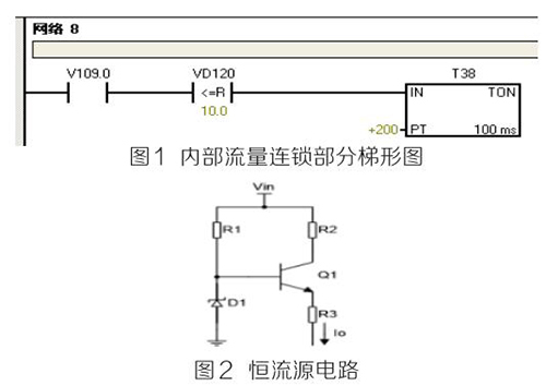
(2)PLC及模塊。PLC及模塊是自動化控製係統主要設備,且PLC及模塊屬於高集成高精密電子設備,保持室內整潔舒適,可以提高自動化係統運行穩定性。PLC及模塊硬件運行可靠,內部控製程序是其控製核心軟件,如PLC硬件出現故障或損壞一般直接更換,但原內部控製軟件無法上傳,整個控製係統成失控狀態。所以其內部控製程序在調試驗收合格後應及時備份並做好標記,為以後修複PLC故障提供保障。PLC係統的維護技術人員需掌握一定基礎PLC控製邏輯原理,對準確判斷PLC故障點有很大的幫助。例如選礦廠水泵房S7-200係列PLC自動抽水係統出現如下故障 :觸摸屏能控製變頻器啟動水泵抽水,但在短時間內會自動停泵,導致無法正常抽水。通過故障現象可初步判斷PLC及模塊硬件設備正常,主要由於某個變量有問題導致連鎖停機。打開備份PLC控製梯形圖程序進行相關分析,原來是氨水計量表瞬時流量數值做了連鎖,其在一定時間內瞬時流量不大於10m 3 /h時,自動停泵,電磁流量模擬量輸出電流值僅為4ma且無變化,確定氨水計量表有故障。可臨時應急維修,模擬量模塊輸入模擬電流值10ma~20ma之間一固定數值即可恢複正常運行。製作簡單恒流源電路代替氨水計量表輸出的模擬電流量,實現解決水泵無法正常運行的故障。
如圖1圖2所示。PLC控製係統存在地環電流幹擾、公共在線阻抗耦合幹擾、磁場耦合幹擾等,充分利用接地技術,結合正確的屏蔽,實現抑製和消除PLC控製係統中的大部分幹擾問題,保證係統的安全運行。為防止環流等幹擾,信號電纜的屏蔽線僅能在一端接地,否則可能會導致PLC通訊故障斷續發生,檢測硬件又無明顯故障。例如磨浮選礦廠出現AB 1756-DNB DeviceNET總線模塊報通訊故障BUS OFF,導致總線連接所有設備停止運行。
檢查方法 :可熱拔插模塊,檢查故障是否消除,如無法消除則檢查接地係統的*未終端匹配電阻是否脫落或損壞,並檢測任意兩個CAN-H(藍色線)與CAN-L(白色線)接線端子間電阻在60Ω左右,同時檢查接地線是否接觸不良或鬆動。*後經檢查終端接地線脫落導致係統故障,實踐證明,良好的接地係統是保證PLC正常運行的基本條件。

(3)氨水計量表。氨水計量表是測量各類具有規定*小電導率的液體、泥漿量的計量設備,通過PLC組態軟件將氨水計量表的流量信號轉為桌麵實時顯示流量數值,直觀反映設備工作狀態,滿足生產需要。選礦車間AB電磁流量出現流量偏小、偏大或無流量時,檢測思路 :檢測係統接地線是否良好;測量A、B兩信號端子電流值是否在4ma~20ma之間;檢查勵磁線圈,使用數字萬用表測量勵磁線圈電阻,阻值應為“100歐”左右。在流量計充滿介質的情況下,使用模擬萬用表(指針式)測量2個電*之間的電阻電阻值應為“40千歐”以內 ;其中一個電*對地應在“20千歐”以內。放空後,2個電*之間阻值應為無窮大,通過以上檢查基本可排除故障點。
(4)變頻器。變頻器作為工業傳動的重要設備,高中低壓變頻器在工廠大規模應用,其開放、便捷的總線通訊方式和良好的啟動適應性能與自動化控製完美結合,為現代企業創造更大的效益。掌握基本的變頻器維護技術,也是保證生產正常運行的前提條件。變頻器控製室內可配備工業空調,保證室內溫度恒定,日常巡查變頻器運行溫度,噪音等,停機檢修時進行除塵等。出現異常故障時檢修思路 :可按手冊查閱故障代碼,排查故障點。可用萬用表高電阻檔檢測大功率整流二*管、逆變IGBT模塊正反向電阻值,如正反向阻值為“0”則已擊穿損壞需更換。
(5)液位、溫度壓力傳感器。液位、溫度、壓力等數值準確測量是自動化精確控製重要環節,采用屏蔽銅芯電纜布線,避開變頻動力線及電力電纜線,單獨穿金屬管敷設等。日常例行檢修時,檢查接線是否牢固,固定支架是否偏離,周圍是否有強磁場幹擾等。
3 結語
自動化技術發展促進社會生產力提高,掌握自動化控製設備維護技術是新時代發展需要,也是電氣維護技術人員需具備的一項技能。
隨著生產技術的進步,我國工業現代化正朝著自動化、智能化、信息化方向不斷發展,工業自動化程度的高低不僅提高了生產效率,也提高了生產係統運行的經濟性,企業對自動化控製設備的依賴程度也越來越高,所以掌握自動化控製設備維護技術成為電氣技術人員必備技能。筆者根據多年從事自動化控製設備維護經驗,主要從自動化控製設備故障判斷、故障維修等方麵展開闡述並總結自動化控製設備維護技術。
1 自動化控製設備
近年來,科技技術的發展使得工業領域上廣泛使用自動化技術,很多自動化控製設備由於多種因素會出現各種各樣的問題,因此需要對其進行保養和維護。選礦廠自動化控製設備主要包括UPS不間斷電源、PLC及模塊、氨水計量表、變頻器、傳感器等儀器,每一種設備在自動化生產中發揮重要的作用,同時了解和掌握這些設備結構特點及性能特征,對維護技術的提高起到了關鍵作用。
2 自動化控製設備維護技術
(1)UPS不間斷電源。隨著大容量非線性設備及變頻器在礦山的廣泛應用,諧波電流對電網和供配電設施的汙染日趨嚴重。為確保供電穩定性,在自動化控製係統中配置UPS不間斷電源成為不可缺少的一部分。UPS不間斷電源主要分為在線式和後備式,一般在自動化係統中配置在線式,其輸出純淨線性電源,對保護精密PLC等儀器設備工作的穩定性起了重要作用。在雷雨季節,雖UPS電源內部電路板有一定的防雷措施,但還需在UPS電源前端采用防雷器防止或減弱雷電損壞內部自身電路板。一旦UPS不間斷電源發生故障,可利用UPS旁路功能切換到電網直接供電。檢修故障的思路 :可先用萬用表檢測輸入側電源保險絲是否熔斷,再檢測電源逆變電路主板整流前的保險絲是否有故障。如檢測保險絲完好,可深入檢測電源控製主板上的整流二*管、場效應管、功率三*管等重要電源逆變器件。如使用年限較久可檢測濾波電解電容容量是否下降或失效。所以遇到UPS電源故障不急於送到專業廠家維修,可先從簡單故障排查入手,既節省了維修費用又為正常生產羸得了時間。
(2)PLC及模塊。PLC及模塊是自動化控製係統主要設備,且PLC及模塊屬於高集成高精密電子設備,保持室內整潔舒適,可以提高自動化係統運行穩定性。PLC及模塊硬件運行可靠,內部控製程序是其控製核心軟件,如PLC硬件出現故障或損壞一般直接更換,但原內部控製軟件無法上傳,整個控製係統成失控狀態。所以其內部控製程序在調試驗收合格後應及時備份並做好標記,為以後修複PLC故障提供保障。PLC係統的維護技術人員需掌握一定基礎PLC控製邏輯原理,對準確判斷PLC故障點有很大的幫助。例如選礦廠水泵房S7-200係列PLC自動抽水係統出現如下故障 :觸摸屏能控製變頻器啟動水泵抽水,但在短時間內會自動停泵,導致無法正常抽水。通過故障現象可初步判斷PLC及模塊硬件設備正常,主要由於某個變量有問題導致連鎖停機。打開備份PLC控製梯形圖程序進行相關分析,原來是氨水計量表瞬時流量數值做了連鎖,其在一定時間內瞬時流量不大於10m 3 /h時,自動停泵,電磁流量模擬量輸出電流值僅為4ma且無變化,確定氨水計量表有故障。可臨時應急維修,模擬量模塊輸入模擬電流值10ma~20ma之間一固定數值即可恢複正常運行。製作簡單恒流源電路代替氨水計量表輸出的模擬電流量,實現解決水泵無法正常運行的故障。
如圖1圖2所示。PLC控製係統存在地環電流幹擾、公共在線阻抗耦合幹擾、磁場耦合幹擾等,充分利用接地技術,結合正確的屏蔽,實現抑製和消除PLC控製係統中的大部分幹擾問題,保證係統的安全運行。為防止環流等幹擾,信號電纜的屏蔽線僅能在一端接地,否則可能會導致PLC通訊故障斷續發生,檢測硬件又無明顯故障。例如磨浮選礦廠出現AB 1756-DNB DeviceNET總線模塊報通訊故障BUS OFF,導致總線連接所有設備停止運行。
檢查方法 :可熱拔插模塊,檢查故障是否消除,如無法消除則檢查接地係統的*未終端匹配電阻是否脫落或損壞,並檢測任意兩個CAN-H(藍色線)與CAN-L(白色線)接線端子間電阻在60Ω左右,同時檢查接地線是否接觸不良或鬆動。*後經檢查終端接地線脫落導致係統故障,實踐證明,良好的接地係統是保證PLC正常運行的基本條件。

(3)氨水計量表。氨水計量表是測量各類具有規定*小電導率的液體、泥漿量的計量設備,通過PLC組態軟件將氨水計量表的流量信號轉為桌麵實時顯示流量數值,直觀反映設備工作狀態,滿足生產需要。選礦車間AB電磁流量出現流量偏小、偏大或無流量時,檢測思路 :檢測係統接地線是否良好;測量A、B兩信號端子電流值是否在4ma~20ma之間;檢查勵磁線圈,使用數字萬用表測量勵磁線圈電阻,阻值應為“100歐”左右。在流量計充滿介質的情況下,使用模擬萬用表(指針式)測量2個電*之間的電阻電阻值應為“40千歐”以內 ;其中一個電*對地應在“20千歐”以內。放空後,2個電*之間阻值應為無窮大,通過以上檢查基本可排除故障點。
(4)變頻器。變頻器作為工業傳動的重要設備,高中低壓變頻器在工廠大規模應用,其開放、便捷的總線通訊方式和良好的啟動適應性能與自動化控製完美結合,為現代企業創造更大的效益。掌握基本的變頻器維護技術,也是保證生產正常運行的前提條件。變頻器控製室內可配備工業空調,保證室內溫度恒定,日常巡查變頻器運行溫度,噪音等,停機檢修時進行除塵等。出現異常故障時檢修思路 :可按手冊查閱故障代碼,排查故障點。可用萬用表高電阻檔檢測大功率整流二*管、逆變IGBT模塊正反向電阻值,如正反向阻值為“0”則已擊穿損壞需更換。
(5)液位、溫度壓力傳感器。液位、溫度、壓力等數值準確測量是自動化精確控製重要環節,采用屏蔽銅芯電纜布線,避開變頻動力線及電力電纜線,單獨穿金屬管敷設等。日常例行檢修時,檢查接線是否牢固,固定支架是否偏離,周圍是否有強磁場幹擾等。
3 結語
自動化技術發展促進社會生產力提高,掌握自動化控製設備維護技術是新時代發展需要,也是電氣維護技術人員需具備的一項技能。

