產品目錄
91看片儿免费看
液體流量計
91看片视频免费
油流量計
91看片网站下载
橢圓齒輪流量計
電磁流量計
渦街流量計
蒸汽流量計
孔板流量計
旋進旋渦流量計
熱式氣體質量流量計
轉子流量計
浮子流量計
靶式流量計
氣體流量計
超聲波流量計
磁翻板液位計
浮子液位計
浮球液位計
玻璃管液位計
雷達液位計
超聲波液位計
投入式液位計
壓力變送器
差壓變送器
液位變送器
溫度變送器
熱電偶
熱電阻
雙金屬溫度計
推薦產品
聯係91看片下载免费观看
- 金湖91看片下载免费观看儀表有限公司
- 聯係電話:15195518515
- 在線客服:1464856260
- 電話:0517-86801009
- 傳真號碼:0517-86801007
- 郵箱:1464856260@qq.com
- 網址:http://www.zhongtaijixie.net
- 地址:江蘇省金湖縣理士大道61號
影響渦街流量計測量不準確的因素
渦街流量計是一種新型流量計 , 由於精度高、適應性強、應用範圍廣、安裝簡單等特點 , 在化工行業的應用日益廣泛 , **91看片下载免费观看儀表推出渦街流量計的安裝要點共大家分享。
渦街流量計的安裝方向不能裝反
渦街流量計上標注“→”與工藝介質流向應一致 , 大管徑插入式渦流街流量計的傳感器要與管道軸線垂直 , 法蘭連接型則應與工藝管道同軸。
渦街流量計安裝時應保證上、下遊直管段的長度
(1) 渦街流量計對前後直管段的一般要求是 : 前 20 D , 後 5 D( D 為相連工藝管道內徑) ,閥門一般設計在流量計的下遊側。
(2) 當流量計安裝在壓縮機、鼓風機、柱塞泵的出口時 , 流量計的上遊側需加裝閥門 , 這種情況 , 為保證流量計的測量準確度 , 除上遊直管段長度不小於 20 D 外 , *好能在上遊側加裝限流或緩衝裝置 ,如圖1所示:

(3) 對於有變徑要求的工藝管線 , 前後直管段的長度分別保證不小於 10 D 和 5 D 就可以了 ; 如果必須在流量計的上遊側選用閘閥 , 那麽前直管段的長度不應小於 40 D , 如圖 2 所示。

(4) 溫度、壓力等取源部件應安裝於渦街流量計的下遊側 , 距離要求如圖 3 所示:渦街流量計與取源部件的距離要求。

安裝渦街流量計應保證工作狀態時渦街發生器內部充滿介質
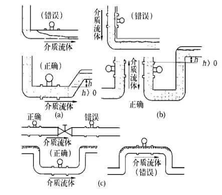
渦街流量計可以測量液相、氣相和蒸汽三種介質的流量 , 同時可在水平、豎直甚至任何角度位置的管道上安裝 , 但是 , 不論哪一種情況 , 都必須保證工作狀態時流量計內部能夠完全充滿同一種介質。
(1) 對於相連接的工藝管道 , 其內徑不應小於流量計內徑 , 法蘭連接時所用墊片內徑應大於流量計本身內徑 , 否則會產生氣泡或負壓真空 , 影響測量準確性。
(2) 測量液體介質水平管道安裝時 , 應避免由於管道布置不當而使流量計內部滯留氣泡 , 如圖 4(a) 所示 ; 在豎直管道安裝時 , 要求介質的流向朝上 ,當流向朝下不可避免時 , 應考慮戒除因重力作用形成的負壓 , 避免造成流量計內部不能完全充滿被測介質 , 如圖4(b)所示。

管道清洗與吹掃時的注意事項
管道清洗與吹掃不能連同流量計一起進行 , 法蘭型渦街流量計應使用替代短節臨時把流量計換下 , 插入式流量計先將流量計拆下來 , 然後進行清洗或吹掃 , 以免流量計損壞。
渦街流量計的使用環境
(1) 渦街流量計的類型很多 , 不同類型、不同型號的流量計的使用範圍是不同的 , 如環境溫度、介質溫度、測量精度和管徑大小等 , 安裝時應注意其型號及其它技術參數 , 並根據其技術要求采取相應的措施。
(2) 渦街流量計安裝應遠離動力線路、大功率電氣設備以及其它強電磁幹擾場所。
(3) 旋渦型流量計對振動的影響較為敏感 , 所以選擇安裝位置時應遠離振動區域 , 如必須安裝在振動區域 , 則應在相連接的管道上加裝管道支架以固定。
渦街流量計的接地要求
(1) 除按規範要求的信號接地和電纜屏蔽接地外 , 流量計本體也應接地 , 接地阻值符合設計要求。如設計無要求一般應小於10Ω。
(2) 當傳感器與變送器分體安裝時 , 應保證連接電纜的電氣連通性 , 一般都配有專用連接電纜 , 接線時應保證屏蔽層的跨接良好。
相關資訊
- 渦街流量計產生誤差是什麽原因
- 渦街流量計不歸零處理方法
- 渦街流量計與靶式流量計性能對比
- 渦街流量計抗震解決辦法
- 渦街流量計與平衡流量計的區別
- 渦街流量計有什麽用途
- 渦街流量計的性能特點
- 渦街流量計波動的原因分析與解決方案
- 介質密度對渦街流量計的影響
- 渦街流量計和孔板流量計的區別
- 渦街流量計夾持式與法蘭式的區別
- 渦街流量計維護注意事項
- 渦街流量計的測量精度
- 管道振動對渦街流量計的影響
- 渦街流量計與旋進旋渦流量計有什麽區別
- 渦街流量計的分類有哪些
- 渦街流量計有哪些連接方式
- 渦街流量計的適用範圍
- 渦街流量計對直管段有什麽要求
- 影響渦街流量計測量不準確的因素
- 渦街流量計無輸出故障原因分析
- 渦街流量計為什麽要溫壓補償
- 渦街流量計的應用領域
- 渦街流量計無顯示原因與檢查處理
- 渦街流量計的正確使用方法
- 渦街流量計的原理及結構組成
- 渦街流量計的優缺點有哪些
- 渦街流量計常見故障分析與處理
- 渦街流量計規格型號參數說明
- 渦街流量計傳感器接線圖

